Новинка: делаем узлы поквартирного учета тепла под заказ
С 2022 г. мы собираем узлы поквартирного учета тепла (ШПУТы) под ваши запросы и пожелания по оптовым ценам. Рассказываем о назначении, функциях ШПУТов, составляющих и преимуществах заказа изделия у нас.
Новинка: собираем узлы поквартирного учета тепла под заказ
Что такое ШПУТ?
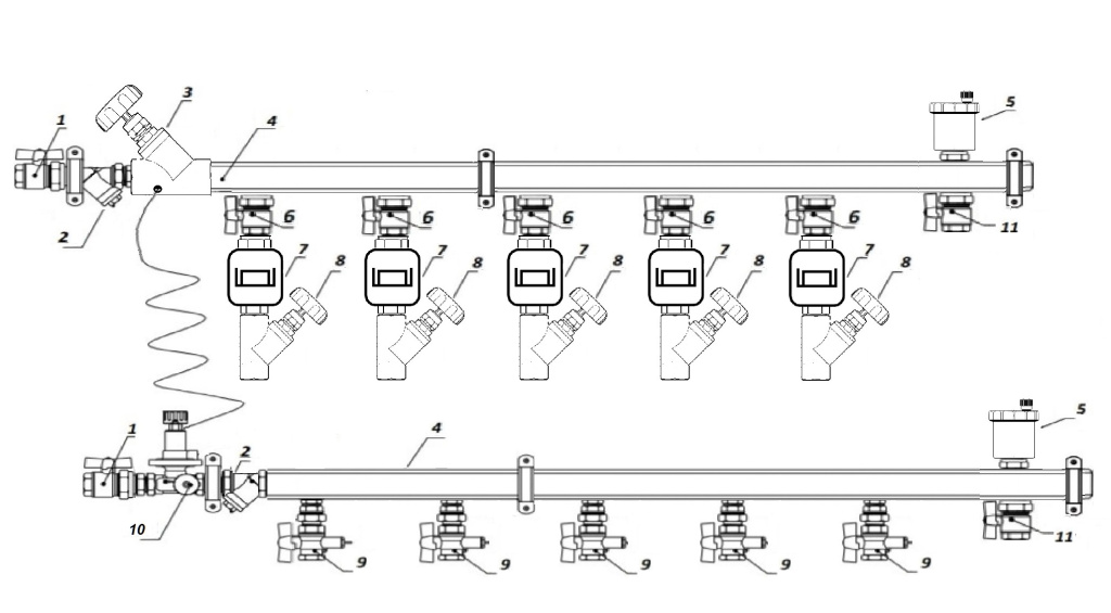
Узел учета и распределения тепла (ШПУТ - шкаф поквартирного учета тепла) - это модульное изделие-конструктор, которое представляет собой готовое решение поэтажного и поквартирного разведения отопления. То есть, от центрального распределительного стояка тепло равномерно раздается по жильцам благодаря ШПУТу.
Какие функции выполняет узел учета тепла?
- Определяет поквартирные затраты тепловой энергии, потребляемые объемы и температурные значения теплоносителя, помогает регулировать эти показатели для каждого потребителя.
- Поддерживает проектные значения перепадов давления в отопительной системе.
- Поддерживает единые показатели давления теплоносителя при вводе трубопроводов отопления в эксплуатацию в каждой квартире, опираясь на тепловую нагрузку (количества и мощности радиаторов).
- Позволяет выполнять сервисные операции: спуск воздуха, заполнение системы, ремонтные работы отопительной системы внутри квартир.
Из чего состоит узел учета и распределения тепла?
Вот основные элементы оборудования:
- Коллектор
- Запорная арматура
- Датчики индикации давления и температуры в системе
- Вычислитель
- Преобразователи давления, расхода и температуры
- Фильтры
Преимущества заказа ШПУТов нашего производства:
1. Гибкость.
Мы собираем встраиваемые узлы поквартирного учета и распределения тепла индивидуально под проект, учитывая все ваши требования и пожелания. Например, ШПУТы для 1-7 квартир/офисов на этаже, ШПУТы с возможностью удаленного снятия показаний или M-Bus. Можно заказать шкаф для монтажа узла в нужном цвете по таблице RAL.
2. Сертификация.
Все комплектующие ШПУТа, которые мы используем, прошли сертификацию соответствия РФ и разрешены к применению в строительстве. Несмотря на то, что узлы учета не подлежат обязательной сертификации, наша компания может получить на изделие необходимые документы, пройдя добровольную сертификацию, если того требует ваш проект. Гарантия на узлы учета тепла от 1 до 10 лет, в зависимости от комплектующих. Каждый ШПУТ отпускается с паспортом, где расписаны компоненты изделия, их характеристики, гарантийные сроки, обязательства и чертеж самого узла.
3. Стоимость.
Мы сотрудничаем с крупнейшими заводами-производителями и размещаем у них большие заказы. Поэтому поставщики предлагают нам комплектующие по выгодным ценам, что и помогает нам собирать и реализовывать ШПУТы под любой бюджет. Средняя стоимость узла поквартирного учета и распределения тепла – 33 000 р. Мы можем с легкостью оптимизировать заказ в сторону удешевления, с сохранением изначально запрашиваемых характеристик, благодаря широкой ассортиментной линейке комплектующих.
Например, мы можем заменить нержавеющий/латунный коллектор на стальной или полипропиленовый, или отказаться от ручных балансировочных клапанов в пользу настроечных по вашему запросу. То есть в зависимости от финансирования проекта и запросов заказчика мы можем собрать как бюджетный узел учета и распределения тепла, так и премиум вариант.
4. Успешные проекты
Наша компания существует на рынке сантехнического оборудования вот уже 28 лет. К нам регулярно обращаются известные строительные компании и крупные застройщики, такие как ПСК-6, Первый трест, Монолитинвестстрой, доверяя нам свои проекты. ШПУТы нашего производства уже стоят в ЖК Черемушки и ЖК Менделеевский.
5. Сроки
Узел учета тепла – заказная позиция, но благодаря наличию 80% комплектующих на наших складах, мы собираем его в кратчайшие сроки, от 5 дней. Все зависит от сложности проекта, технического задания и объёмов заказа.
Для подачи заявки и расчета предварительной стоимости:
1) Позвоните по номеру +7(347)246-10-40 на единую линию или по номеру +7(347)246-18-18 в оптовый отдел компании
2) Закажите обратный звонок, нажав соответствующую кнопку в специальной форме в шапке сайта
|
Оформите заявку на сайте, мы свяжемся с вами в ближайшее время и ответим на все интересующие вопросы.
|
Заказать услугу
|

